Фреоновые испарители для канального оборудования TEF
НАЗНАЧЕНИЕ И КОНСТРУКЦИЯ
Теплообменники (испарители) предназначены для охлаждения (с возможным осушением) воздушного потока посредством испарения хладагента, подаваемого в них от холодильных агрегатов (компрессорно-конденсаторных блоков, далее «ККБ») фреонового хладагента входящего воздуха и других невзрывоопасных газовых смесей, агрессивность которых по отношению к углеродистым сталям обыкновенного качества не выше агрессивности воздуха, не содержащих липких веществ, волокнистых и абразивных материалов, с содержанием пыли и других твердых примесей не более 100 мг/м3.
Теплообменники предназначены для эксплуатации в условиях умеренного (У) климата 3-й категории размещения по ГОСТ 15150.
Конструктивно теплообменники являются 3-х(TEF 03) и 4-х(TEF 04) рядными 1-контурными медно-алюминиевыми пластинчатыми теплообменными агрегатами. Поверхность теплообмена изготовлена из алюминиевых пластин толщиной 0,12 мм и проходящих через них медных трубок (диаметр 3/8''/9.52мм). Расположение трубок шахматное. Неразборный корпус изготавливается из оцинкованного листа марки 08ПС. Соединение труб подвода хладагента выполнено под пайку.
ТЕХНИЧЕСКИЕ ХАРАКТЕРИСТИКИ
Схема обозначения теплообменника:
TEF 03. L0. 40-20
- TEF - обозначение
- 03. - обозначение рядности теплообменника (3 или 4-х рядный)
- L0 - левое, R0 - правое
- 40-20 - проходное сечение (типоразмер) размер А (см) – Б (см)
МОНТАЖ И ЭКСПЛУАТАЦИЯ
Монтаж
Монтаж теплообменника должен производиться в соответствии с требованиями ГОСТ 12.4.021, СНиП 3.05.01, проектной документацией и паспортом.
Монтаж теплообменника должен обеспечивать свободный доступ к нему во время эксплуатации.
Перед монтажом необходимо произвести осмотр теплообменника. При обнаружении повреждений, дефектов, полученных в результате неправильной транспортировки или хранения, ввод его в эксплуатацию без согласования с предприятием-продавцом не допускается.
Левое исполнение теплообменника предназначено для монтажа при расположении подводящих патрубков слева по ходу воздуха.
Правое исполнение теплообменника предназначено для монтажа при расположении подводящих патрубков справа по ходу воздуха.
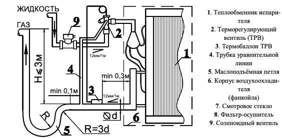
Типовые схемы монтажа трубопроводов холодильного контура
- Схема А: один испаритель, расположенный выше ККБ.
- Схема В: несколько испарителей, расположенных ниже ККБ.
- Схема С: несколько испарителей, расположенных выше ККБ.
Теплообменник можно монтировать непосредственно в разрыве воздуховода без индивидуального подвеса, но не допустимо нагружать его конструкцию весом присоединяемых воздуховодов и трубопроводов энергоносителя.
При монтаже теплообменника обязательно необходимо предусмотреть предварительную очистку входящего в него воздуха фильтрами, устройства отвода конденсата и контроля его обмерзания.
Монтаж теплообменника в системе вентиляции может осуществляется путем присоединения его фланцев через штатные отверстия в углах корпуса (если они имеются) к ответным фланцам воздуховодов при помощи болтов М8 с гайками и шайбами «гровер» и стяжных скоб (в комплект поставки не входят) или иным способом.
Примечание: Стяжные скобы рекомендуется устанавливать на фланцы с длиной стороны более 40 см, с шагом 20 – 30 см. Места соединения фланцев необходимо герметизировать.
Эксплуатация
Воздух, поступающий в теплообменник, по предельно допустимой концентрации вредных веществ должен соответствовать ГОСТ 12.1.005, по содержанию коррозионно-активных агентов — атмосфере типа II (промышленной) по ГОСТ 15150, по категории взрывоопасности — газопаровоздушным смесям подгрупп IIA, IIB и IIC с температурным классом T1 – T4 по ГОСТ 31441.1 (EN 13463-1); не должен содержать липких веществ, волокнистых материалов, взрывоопасной пыли и взрывчатых веществ; запылённость не должна быть более 0,5 мг/м3.
В качестве хладагента должны использоваться R407С, R410А или близкие им аналоги, не агрессивные к меди.
Неплотности паяных соединений выявляют путем обмыливания мыльной пеной с добавлением глицерина. Если обмыливание не позволяет выявить место утечки, а избыточное давление в контуре постоянно падает, то следует добавить в холодильный контур к находящемуся в нем азоту небольшое количество хладагента и выполнить поиск причины снижения давления с помощью течеискателя, соответствующего типу используемого хладагента. После устранения утечки, опрессовку контура необходимо произвести повторно.
Во избежание снижения эффективности работы теплообменника необходимо регулярно (в среднем через 500 часов работы) осматривать и прочищать блок ламелей теплообменника от пыли и грязи.
Очистка производится струей воздуха или воды под давлением от 0,1 до 0,2 МПа в перпендикулярном направлении против хода воздуха (необходимо осторожно обращаться с блоком ламелей).
В случае замятия ламелей (алюминиевых пластин) теплообменника их необходимо выпрямить специальной гребёнкой.
| н.н | Фреоновые испарители для канального оборудования |
| 247838 | Испаритель фреоновый 3-х рядный левый TEF 03.L0. 40-20 |
| 247839 | Испаритель фреоновый 3-х рядный левый TEF 03.L0. 50-25 |
| 247840 | Испаритель фреоновый 3-х рядный левый TEF 03.L0. 50-30 |
| 247841 | Испаритель фреоновый 3-х рядный левый TEF 03.L0. 60-30 |
| 247842 | Испаритель фреоновый 3-х рядный левый TEF 03.L0. 60-35 |
| 247843 | Испаритель фреоновый 3-х рядный левый TEF 03.L0. 70-40 |
| 247844 | Испаритель фреоновый 3-х рядный левый TEF 03.L0. 80-50 |
| 247845 | Испаритель фреоновый 3-х рядный левый TEF 03.L0. 90-50 |
| 247846 | Испаритель фреоновый 3-х рядный левый TEF 03.L0. 100-50 |
| 247847 | Испаритель фреоновый 3-х рядный правый TEF 03.R0.40-20 |
| 247848 | Испаритель фреоновый 3-х рядный правый TEF 03.R0.50-25 |
| 247849 | Испаритель фреоновый 3-х рядный правый TEF 03.R0.50-30 |
| 247850 | Испаритель фреоновый 3-х рядный правый TEF 03.R0.60-30 |
| 247851 | Испаритель фреоновый 3-х рядный правый TEF 03.R0.60-35 |
| 247853 | Испаритель фреоновый 3-х рядный правый TEF 03.R0.70-40 |
| 247854 | Испаритель фреоновый 3-х рядный правый TEF 03.R0.80-50 |
| 247855 | Испаритель фреоновый 3-х рядный правый TEF 03.R0.90-50 |
| 247856 | Испаритель фреоновый 3-х рядный правый TEF 03.R0.100-50 |
| 321028 | Испаритель фреоновый 4-х рядный левый TEF 04.L0. 50-25 |
| 321029 | Испаритель фреоновый 4-х рядный правый TEF 04.R0. 50-25 |
| 330409 | Испаритель фреоновый 4-х рядный левый TEF 04.L0. 50-30 |
| 330412 | Испаритель фреоновый 4-х рядный правый TEF 04.R0. 50-30 |
| 330323 | Испаритель фреоновый 4-х рядный левый TEF 04.L0. 60-30 |
| 330324 | Испаритель фреоновый 4-х рядный правый TEF 04.R0.60-30 |
| 311638 | Испаритель фреоновый 4-х рядный левый TEF 04.L0.60-35 |
| 327548 | Испаритель фреоновый 4-х рядный правый TEF 04.R0.60-35 |
| 327144 | Испаритель фреоновый 4-х рядный левый TEF 04.L0. 70-40 |
| 327145 | Испаритель фреоновый 4-х рядный правый TEF 04.R0. 70-40 |
| 316642 | Испаритель фреоновый 4-х рядный левый TEF 04.L0. 80-50 |
| 316643 | Испаритель фреоновый 4-х рядный правый TEF 04.R0. 80-50 |
| 318331 | Испаритель фреоновый 4-х рядный левый TEF 04.L0.90-50 |
| 318332 | Испаритель фреоновый 4-х рядный правый TEF 04.R0.90-50 |
| 318232 | Испаритель фреоновый 4-х рядный левый TEF 04.L0.100-50 |
| 318233 | Испаритель фреоновый 4-х рядный правый TEF 04.R0.100-50 |
